Accesorios ocultos del saab

Saab 900 GM desde 1993 a 1998 y de los modelos Saab 9-3 desde 1998 al 2002

Moderador: Moderadores

Avatar de Usuario
MF
Socio
Socio
Mensajes: 9038
Registrado: Mié Ago 27, 2003 8:01 pm
Ubicación: Sur
Contactar:

Re: Accesorios ocultos del saab

Mensaje por MF »

(2/2)

MF
Adjuntos
Luces de pare M R.JPG
Avatar de Usuario
car
Socio Bibliotecario
Socio Bibliotecario
Mensajes: 6714
Registrado: Vie Oct 06, 2006 3:15 pm

Re: Accesorios ocultos del saab

Mensaje por car »

Anda! Va debajo del alerón y encima de la matrícula como en los cabrios, en lugar de encima de la luneta como en los 9.3 Classic coupé y 5p.!

Que curioso! Entonces hay que hacer un agujero en la chapa y poner la luz no?? Y no sería más sencillo poner la del 9.3 que aunque sea un apegado estético, me parece que es mejor porque se ve más y de paso integrais el lavalunetas trasero en ella como los 9.3 y es posible que no haya que taladrar, pasando el cable por el agujero del tubito del agua y pegando bien el bloque de la luz....
"You pick up your best girl, get some lutefisk sandwiches, and you go ice racing, that's a SAAB weekend" - by Jay Leno

C900 T16S MY'92
9-3 2.0i MY’99 (“el primero”)
9-3 2.0T TS MY’00
Avatar de Usuario
MF
Socio
Socio
Mensajes: 9038
Registrado: Mié Ago 27, 2003 8:01 pm
Ubicación: Sur
Contactar:

Re: Accesorios ocultos del saab

Mensaje por MF »

car escribió:Anda! Va debajo del alerón y encima de la matrícula como en los cabrios, en lugar de encima de la luneta como en los 9.3 Classic coupé y 5p.!
Si, al menos para mi es un diseño muy acertado.

MF
Adjuntos
DSC02904 RR.JPG
Avatar de Usuario
car
Socio Bibliotecario
Socio Bibliotecario
Mensajes: 6714
Registrado: Vie Oct 06, 2006 3:15 pm

Re: Accesorios ocultos del saab

Mensaje por car »

Como me gusta el culito de tu rojillo MF.

La verdad es que queda bastante bien... pero para mi gusto recarga en exceso una parte del coche ya muy recargada de por si, en eso me gusta más el 9.3, el portón es más "limpio". Pero sobre gustos.... :wink:
"You pick up your best girl, get some lutefisk sandwiches, and you go ice racing, that's a SAAB weekend" - by Jay Leno

C900 T16S MY'92
9-3 2.0i MY’99 (“el primero”)
9-3 2.0T TS MY’00
NACHOS-P
Forista 98 octanos
Forista 98 octanos
Mensajes: 241
Registrado: Dom Jun 14, 2009 7:39 pm
Ubicación: A Coruña

Re: Accesorios ocultos del saab

Mensaje por NACHOS-P »

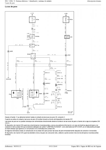
Gracias MF por los esquemas a ver si consigo que la 3ª luz alumbre.
Alejandro90
Nuevo Forista
Nuevo Forista
Mensajes: 6
Registrado: Mié Ene 06, 2010 4:21 pm

Re: Accesorios ocultos del saab

Mensaje por Alejandro90 »

Hola a todos alomejor no me conocereis porque ando poquito por el foro pero ya me presente tengo un saab 93 2.2 se asientos de color beig como de tercio pelo y mi duda es si en el 93 tambien viene el interruptor para hacer la instalacion un saludo a todos :D
Avatar de Usuario
MF
Socio
Socio
Mensajes: 9038
Registrado: Mié Ago 27, 2003 8:01 pm
Ubicación: Sur
Contactar:

Re: Accesorios ocultos del saab

Mensaje por MF »

Alejandro90 escribió:mi duda es si en el 93 tambien viene el interruptor para hacer la instalacion
¿Puedes detallar el "interruptor" y la "instalación" a la que te estás refiriendo exáctamente?

Re Bienvenido.

MF
Alejandro90
Nuevo Forista
Nuevo Forista
Mensajes: 6
Registrado: Mié Ene 06, 2010 4:21 pm

Re: Accesorios ocultos del saab

Mensaje por Alejandro90 »

Hola MF he leido en este post que debajo de los asientos llevan unas clabijas y que si las lleva significa que tiene la calefacion instalada que solo es conectar el cable en la clabija y luego en la centralita pero yo e levantado el asiento y no he visto nada solo una chapa de hacero inox que no creo que sea eso y por abajo tampoco he visto nada nose si esque lo he mirado mal mi pregunta es que si mi saab 93 2.2 tid se lo lleva
Un saludo
Avatar de Usuario
MF
Socio
Socio
Mensajes: 9038
Registrado: Mié Ago 27, 2003 8:01 pm
Ubicación: Sur
Contactar:

Re: Accesorios ocultos del saab

Mensaje por MF »

Alejandro90 escribió:Hola MF he leido en este post que debajo de los asientos llevan unas clabijas y que si las lleva significa que tiene la calefacion instalada que solo es conectar el cable en la clabija y luego en la centralita pero yo e levantado el asiento y no he visto nada solo una chapa de hacero inox que no creo que sea eso y por abajo tampoco he visto nada nose si esque lo he mirado mal mi pregunta es que si mi saab 93 2.2 tid se lo lleva
Se han tratado diferentes instalaciones del 900/9-3 en este tema de "Accesorios ocultos"; aclarado que tu interés está en la instalación de los asientos calefactados del 9-3, en primer lugar tendrías que creciorarte que en el interior de dichos asientos llevas la preinstalación consistente en unas almohadillas calefactoras en asiento y respaldo (no se trata de una chapa de acero inoxidable). Eso puedes hacerlo desmontando parcialmente el tapizado de los asientos y/o respaldo. Seguidamente puedes hacerte una idea aproximada de lo que se trata:
Asiento del conductor con calefacción eléctrica 1 R.JPG
Asiento del conductor con calefacción eléctrica 2 R.JPG
De tener preinstaladas dichas almohadillas ya sería simplemente cuestión de ponerse con la instalación eléctrica.

MF
Avatar de Usuario
MF
Socio
Socio
Mensajes: 9038
Registrado: Mié Ago 27, 2003 8:01 pm
Ubicación: Sur
Contactar:

Re: Accesorios ocultos del saab

Mensaje por MF »

¿No será la clavija que has encontrado debajo de los asientos la pieza de contacto de 29 polos que alimenta el airbag lateral?
Asiento delantero 1 R.JPG
Asiento delantero 2 R.JPG
Asiento delantero 3 R.JPG
En cualquier caso, Suerte.

MF
Avatar de Usuario
car
Socio Bibliotecario
Socio Bibliotecario
Mensajes: 6714
Registrado: Vie Oct 06, 2006 3:15 pm

Re: Accesorios ocultos del saab

Mensaje por car »

O el sensor de presión para el Fasten-belt.

Por favor Alejandro90, usa algún signo de puntuación en tus post... se hace difícil leerlos :wink:
"You pick up your best girl, get some lutefisk sandwiches, and you go ice racing, that's a SAAB weekend" - by Jay Leno

C900 T16S MY'92
9-3 2.0i MY’99 (“el primero”)
9-3 2.0T TS MY’00
--Juan--
Forista 98 octanos
Forista 98 octanos
Mensajes: 224
Registrado: Lun Oct 12, 2009 11:36 am
Ubicación: Madrid

Re: Accesorios ocultos del saab

Mensaje por --Juan-- »

Es decir que si lleva el sensor de Fasten-belt lleva la preinstalacion de los asientos calefactables????
Avatar de Usuario
MF
Socio
Socio
Mensajes: 9038
Registrado: Mié Ago 27, 2003 8:01 pm
Ubicación: Sur
Contactar:

Re: Accesorios ocultos del saab

Mensaje por MF »

car escribió:O el sensor de presión para el Fasten-belt.
Investigando un poco creo que la caja de empalme H29 contiene todas las posibles conexiones eléctricas de opciones instaladas, preinstaladas o por instalalar, entre el asiento y el resto del coche.
Caja de empalme H29 R.JPG
MF
Avatar de Usuario
car
Socio Bibliotecario
Socio Bibliotecario
Mensajes: 6714
Registrado: Vie Oct 06, 2006 3:15 pm

Re: Accesorios ocultos del saab

Mensaje por car »

--Juan-- escribió:Es decir que si lleva el sensor de Fasten-belt lleva la preinstalacion de los asientos calefactables????

No.

Mira lo que pone MF :wink:
"You pick up your best girl, get some lutefisk sandwiches, and you go ice racing, that's a SAAB weekend" - by Jay Leno

C900 T16S MY'92
9-3 2.0i MY’99 (“el primero”)
9-3 2.0T TS MY’00
Alejandro90
Nuevo Forista
Nuevo Forista
Mensajes: 6
Registrado: Mié Ene 06, 2010 4:21 pm

Re: Accesorios ocultos del saab

Mensaje por Alejandro90 »

Ok, lo tendre en cuenta car, al parecer no lo lleva el mio ya mirare mejor y con tiempo.
Un saludo a todos y gracias MF
Responder